Table of contents:
6.Wi-Fi and Ethernet Combo:
7.Text-to-Speech (TTS):
8.Simple Debugging:

Today, we introduce the CR07EU, an all-in-one QR code access control unit featuring a 2-inch screen and voice capabilities. It is primarily designed for software developers and system integrators working on high-end projects such as Class A office buildings, villas, and private clubs, helping them deliver complete solutions to their clients.
Let's explore the features of this QR code access control system.
This QR code access control system has a scanning recognition speed of 0.1 seconds. However, in actual access control applications, to prevent overly fast scanning from generating a large amount of duplicate QR code data, which could overload the server and cause incorrect limit checks, we have set a time interval restriction for scanning the same QR code. This prevents duplicate data and ensures a better user experience.
To ensure every user can quickly scan and open the door, the device supports scanning from any angle, whether head-on, tilted, or with the phone rotated 360 degrees.

The CR07EU can scan sensitively in the bright glare of direct outdoor sunlight. In dark environments, its dual fill lights next to the lens activate automatically, enabling it to recognize even paper-based QR codes and ensuring stable performance in no-light or low-light conditions.
The CR07EU QR code access control all-in-one device supports mainstream QR code formats such as QR Code and Hanxin Code. The maximum capacity for custom-generated QR codes by software platform providers is 800 characters, with a QR code reading precision of ≥7mil.
For customer projects with specific requirements for QR code recognition, our company can assist in integration and testing to meet project application needs, such as scanning health codes for door access, recognizing public transport codes for door access, or using QR codes containing identity information for door access by construction site laborers.
The CR07EU can validate permissions online, restricting access by time and number of uses. It can also enforce time and use limits for whitelisted and shared access codes even when offline.
Equipped with a dual-watchdog system and multi-threaded status monitoring, the CR07EU effectively prevents system freezes during scanning.
The CR07EU QR code access control system supports ISO 14443A card/ISO 14443B card recognition functionality, capable of reading physical card numbers, IC card sectors, and CPU card file content. It features fast card swiping recognition speed, no system crashes during card reading, and supports QR code configuration to prevent card duplication, as well as the ability to reject NFC simulated cards.
All our QR code access control systems run on Linux. Here are the advantages:
Compared to systems based on an MCU architecture running FreeRTOS, an embedded Linux system supports third-party library integration. This is crucial for high-security projects where the third-party system often requires devices to support their encapsulated libraries.
In complex network environments like university campuses or government intranets, MCU-based systems can experience unexplained connection failures. In contrast, a Linux-based all-in-one unit operates stably in such complex networks.
This Linux-based QR code access control system supports offline storage of 100,000 white list entries. Even at full capacity, door opening takes only 0.5 seconds. The local white list is secure and reliable, capable of storing user names, card numbers, and other information, and supports offline schedules and offline access limits.
When the device behaves abnormally, local log files can be retrieved to help system integrators and software platform providers quickly diagnose the issue.
This device comes with a 2-inch HD IPS screen. Besides displaying network status, it supports two modes for different application scenarios: 'Passive Scan' and 'Active Scan'.
Passive Scan Mode: Typically used by system integrators who develop their own backend. The user generates a QR code on their phone and presents it to the device's scanner.
Active Scan Mode: The device screen generates a QR code, which the user scans with a mobile app or mini-program to open the door.
Customizable Display: The background image, text, and company logo can be changed to reflect the corporate image.
With a built-in relay, this access control unit can directly control electric locks or turnstiles, making it suitable for visitor management, tourist attractions, access control management, and sharing-economy projects.
An independent watchdog chip monitors the hardware's operational status, preventing software errors or infinite loops caused by external interference and ensuring the system can reset and operate reliably 365 days a year.
The panel is made of 9H tempered glass, which prevents the wear and tear seen on acrylic panels over time, maintaining both aesthetics and functionality.
This device uses a high-performance, domestically-produced CPU, making it more secure and suitable for bidding on state-owned and central enterprise projects.
The product has an IPX7 waterproof rating, making it suitable for direct outdoor installation without fear of rain or humid environments.
5.Multiple Protections:It includes anti-static, reverse polarity, and incorrect wiring protection. This prevents damage from accidental miswiring, reducing disputes over warranty claims due to human error.
6.Wi-Fi and Ethernet Combo:The unit uses a dedicated Wi-Fi module compatible with multiple router brands and is also equipped with an Ethernet port, allowing customers to choose their preferred connection method. It offers fast, stable network connectivity.
7.Text-to-Speech (TTS):The CR07EU offers optional TTS functionality, which converts text to voice for dynamic audio announcements, meeting the needs of developers who require voice broadcasting features.
8.Simple Debugging:The device supports remote online debugging and upgrades, simplifying after-sales maintenance for software platform providers and system integrators.
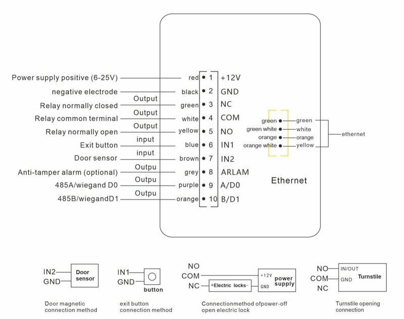
The CR07EU's wiring terminal includes standard connections plus inputs for a door sensor and tamper alarm. It also reserves an RS485 output (for controlling elevator systems or connecting to a security module) and an Ethernet port. Please refer to the wiring diagram for details.

This QR code access control system supports multiple protocols including HTTP/HTTPS/MQTT, with no restrictions on development languages or operating systems, enabling integration with any third-party software platform. For high-security software platforms, HTTPS protocol can be used; for projects with a large number of connected devices, MQTT protocol can be employed; and for projects requiring high ticket verification accuracy, a dual-protocol solution combining HTTP and MQTT can be implemented.
We provide sample source code in common programming languages and clear, detailed protocol documentation. An engineer with web server development experience can complete the integration in as little as 8 hours for projects with simple logic and fewer features.
Software platform providers or system integrators can directly integrate with the QR code access control hardware to enable remote door opening. Data transmission does not pass through the manufacturer's cloud server, ensuring customer data security.
Platform providers and system integrators can define a private key for signing, further enhancing data security.
For platform providers that do not require independent development of access control functionality, if they need to retrieve QR code access control door opening data, we can provide a QR code access control software installation package and customize the interface integration according to the mutually confirmed requirements documentation, reducing development workload and multi-platform integration complexity.
Here's how we support software developers and system integrators with our technical services:
A well-structured departmental organization ensures each team is responsible for its tasks. For customer project customization and software integration, we assign technical personnel to provide one-on-one support to ensure project progress.
All software and hardware products are developed in-house, allowing for customization based on client project requirements.
When upgrading or iterating products, the company ensures backward compatibility with previous devices.

Since our founding, we have successfully completed over 6,000 projects and have collaborated with renowned companies such as Tencent WeCom, China Mobile, and Hikvision. Our products are adapted to a wide variety of application scenarios and needs. Friendly Reminder: If you are interested in Cerberus QR code access control systems, please add our customer service on WeChat to get more product information. WeChat ID: Acerberus